离心泵系列
离心泵系列

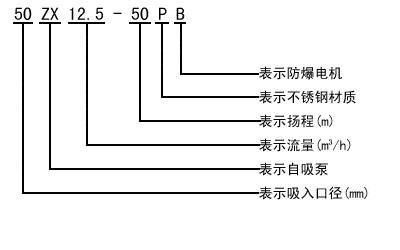
ZX系列卧式自吸离心泵
ZX系列型泵是卧式自吸离心泵。该型式泵 与其它型式的自吸离心泵比较,因为泵本身没 有逆止阀,结构最为简单;工作最为可靠;无故障工作时间长,维护、使用方便、体积小、 重量轻、效率高、在设计上做了特别的考虑与 相同口径的泵比较,排量大、性能高。

性能参数
|
型号
|
流量Q
|
扬程
(m) |
吸程
(m) |
自吸性能
(min/ |
转速
(r/min) |
电机功率
|
|
|
(m3/h)
|
(L/s)
|
||||||
|
25ZX3.2-20
|
3.2
|
0.9
|
20
|
6.5
|
1.9
|
2900
|
0.75
|
|
25ZX3.2-32
|
3.2
|
0.9
|
32
|
6.5
|
1.8
|
2900
|
1.1
|
|
40ZX6.3-20
|
6.3
|
1.8
|
20
|
6.5
|
1.9
|
2900
|
1.1
|
|
40ZX10-40
|
10
|
2.8
|
40
|
6.5
|
1.5
|
2900
|
4
|
|
50ZX15-12
|
15
|
4.2
|
12
|
6.5
|
2.4
|
2900
|
1.5
|
|
50ZX18-20
|
18
|
5
|
20
|
6.5
|
1.9
|
2900
|
2.2
|
|
50ZX12.5-32
|
12.5
|
3.5
|
32
|
6.5
|
1.5
|
2900
|
3
|
|
50ZX20-30
|
20
|
5.6
|
30
|
6.5
|
1.5
|
2900
|
4
|
|
50ZX14-35
|
14
|
3.9
|
35
|
6.5
|
1.5
|
2900
|
4
|
|
50ZX10-40
|
10
|
2.8
|
40
|
6.5
|
1.5
|
2900
|
4
|
|
50ZX12.5-50
|
12.5
|
3.5
|
50
|
6.5
|
1.4
|
2900
|
5.5
|
|
50ZXZX15-60
|
15
|
4.2
|
60
|
6.5
|
1.3
|
2900
|
7.5
|
|
50ZX20-7.5
|
20
|
5.6
|
7.5
|
6.5
|
1.3
|
2900
|
11
|
|
65ZX30-15
|
30
|
8.3
|
15
|
6.5
|
2
|
2900
|
3
|
|
65ZX25-32
|
25
|
6.9
|
32
|
6
|
1.5
|
2900
|
5.5
|
|
80ZX35-13
|
35
|
9.7
|
13
|
6
|
3.4
|
2900
|
3
|
|
80ZX43-17
|
43
|
12
|
17
|
6
|
1.8
|
2900
|
4
|
|
80ZX40-22
|
40
|
11.1
|
22
|
6
|
1.9
|
2900
|
5.5
|
|
80ZX50-25
|
50
|
13.9
|
25
|
6
|
1.5
|
2900
|
7.5
|
|
80ZX50-32
|
50
|
13.9
|
32
|
6
|
1.5
|
2900
|
7.5
|
|
80ZX60-55
|
60
|
16.7
|
55
|
6
|
1.5
|
2900
|
18.5
|
|
80ZX60-70
|
60
|
16.7
|
70
|
6
|
1.2
|
2900
|
22
|
|
100ZX100-20
|
100
|
27.8
|
20
|
6
|
1.8
|
2900
|
11
|
|
100ZX100-40
|
100
|
27.8
|
40
|
6
|
1.8
|
2900
|
22
|
|
100ZX100-65
|
100
|
27.8
|
65
|
6
|
1.8
|
2900
|
30
|
|
100ZX70-75
|
70
|
19.4
|
75
|
6
|
1.8
|
2900
|
30
|
|
150ZX170-55
|
170
|
47.2
|
55
|
5
|
1.8
|
2900
|
45
|
|
150ZX170-65
|
170
|
47.2
|
65
|
5
|
1.3
|
2900
|
55
|
|
150ZX160-80
|
160
|
44.4
|
80
|
5
|
1.2
|
2900
|
55
|
|
200ZX400-32
|
400
|
111.1
|
32
|
5
|
2
|
1450
|
55
|
|
200ZX280-63
|
280
|
77.8
|
63
|
5
|
1.5
|
1450
|
90
|
|
200ZX350-65
|
350
|
97.2
|
65
|
5
|
1.5
|
1450
|
110
|
|
250ZX550-32
|
550
|
152.8
|
32
|
5
|
2
|
1450
|
75
|
|
250ZX400-50
|
400
|
111.1
|
50
|
5
|
2
|
1450
|
90
|
|
250ZX450-55
|
450
|
125
|
55
|
5
|
2
|
1450
|
110
|
|
250ZX400-75
|
400
|
111.1
|
75
|
5
|
1.5
|
1450
|
132
|
|
300ZX600-32
|
600
|
166.7
|
32
|
5
|
2
|
1450
|
90
|
|
300ZX500-50
|
500
|
138.9
|
50
|
5
|
2
|
1450
|
110
|
|
300ZX550-55
|
550
|
152.8
|
55
|
5
|
2
|
1450
|
132
|
性能曲线




工作原理与结构说明
该泵均采用轴向回液的泵体结构。泵体由吸入室、储液室、涡卷室、回液孔、气液分离室等组成. 泵正常起动后.叶轮将吸入室所存的液体及吸入管路中的空气一起吸入,井在叶轮内得以完全混合, 在离心力的作用下.液体夹带着气体向涡卷室外缘流动、在叶轮的外缘上形成有一定厚度的白色泡沫带及高速旋转液环。气液混合体通过扩散管进入气液分离室。此时,由于流速突然降低,较轻的气体从混合气液中被分离出来.气体通过泵体吐出口继续上升排出。脱气后的液体回到储液室,并由回流孔再次进入叶轮,与叶抡内部从吸入管路中吸入的气体再次混合,在高速旋转的叶轮作用下,又流向叶轮外缘……。随着这个过程周而复始地进行下去,吸入管路中的空气不断减少.直到吸尽气体,完成自吸过程,泵便投入正常作业。
在一些泵的轴承体底部还没有冷却室。当轴承发热引起轴承体温升超过70℃时,可在冷却室处通过任意一只冷却液管接头,注入冷却液循环冷却。泵内部防止液体由高压区向低压区泄漏的密封机构是前后密封环,前密封环装在泵体上,后密封环装在轴承体上,当泵经长期运转密封环磨损到一定程度.并影响到泵的效率和自吸性能时.应给予更换。
结构图

安装尺寸

订货须知
一、①产品名称与型号②口径③扬程(m)④电机功率(KW)⑥转速(r/min)⑦电压〔V〕⑧吸程(m)⑨是否带附件。以便我们的为您正确选型。
二、若已经由设计单位选定我公司的产品型号,请按产品名称与型号直接向我公司销售部订购。
三、当使用的场合非常重要或环境比较复杂时,请您尽量提供设计图纸和详细参数,由我们的技术专家为您审核把关。
相关文章
产品评论 查看所有评论












