
ZX系列自吸泵

产品概述
ZX系列型泵是卧式自吸离心泵。该型式泵 与其它型式的自吸离心泵比较,因为泵本身没 有逆止阀,结构最为简单;工作最为可靠;无故障工作时间长,维护、使用方便、体积小、 重量轻、效率高、在设计上做了特别的考虑与 相同口径的泵比较,排量大、性能高。
ZX型泵在工农业生产、抢险救助,如排涝、救火中作为应急泵使用效能更为突出。 ZX型泵广泛适用石 油、化工、冶金、机械、化纤、食品、能源、交通等工业部门城市给水、亦可用于农业排灌、 喷灌。供输送清水或粘度小于5°E,温度低于80℃物理及化学性质类似清水的其它液体。
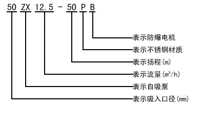
型号意义

产品用途
适用于城市环保、建筑、消防、化工、制药、染料印染、酿造、电力、电镀、造纸、石油、矿山、设备冷却、油轮卸油等。
适用于清水、海水及带有酸、碱度的化工介质液体和带有一般糊装的浆料(介质粘度≤100厘珀、含固量可达30%以下)。
装上摇臂式喷头,又可将水冲到空中后,散成细小雨滴进行喷雾,是农药、苗圃、果园、茶园的良好机具。
可和任何型号、规格的压滤机配套使用,将浆料送给滤机进行压滤的最理想配套泵种。
技术参数
流量:6.3~400m3/h;
扬程:5~132m;
转速:2900、1450r/min;
功率:0.55~110KW;
进口直径:50~200mm;
最高工作压力:1.6Mpa。
维护与拆装
故障与排除
| 故障 | 产生原因 | 排除方法 | ||
|
水泵不出
|
1.泵壳内未加储液或储液不足
2.吸入管路漏气
3.转速太低
4.吸程太高或吸入管路过长
5.机械密封泄漏量过大
6.吸入管路气体不能从出口排出
|
1.加足储液
2.检查并排除漏气现象
3.调整转速
4.降低吸程或縮短吸入管路
5.修复或更换
6.使之排出
|
||
|
杂音和振动较大
|
1.底脚不稳
2.泵轴弯曲
3.汽蚀现象
4.轴承磨损严重
5.进口管路内有杂物
6.泵与电动机两者主轴不同心
|
1.加固
2.更换或校正
3.调整工况
4.更换
5.滴除杂物
6.调整同轴度
|
||
| 出水量不足 |
1.叶轮流道与吸入管被堵塞
1.叶轮或叶轮密封磨损严重
3.功率不足或转速太低
|
1.排除堵塞物
2.更换口环
3.加足功率、调至额定转速
|
||
|
轴功率消耗过大
|
1.流置过大
2.转速太高
3.泵轴弯曲或叶轮卡碰
4.泵内流道堵塞或被卡住
|
1.升高出口压力
2.适当降低
3.更换或校正
4.排除堵塞
|
||
性能参数
|
型号 |
流量Q |
扬程 |
吸程 |
自吸性能 |
转速 |
电机功率 |
|
|
(m3/h) |
(L/s) |
||||||
|
25ZX3.2-20 |
3.2 |
0.9 |
20 |
6.5 |
1.9 |
2900 |
0.75 |
|
25ZX3.2-32 |
3.2 |
0.9 |
32 |
6.5 |
1.8 |
2900 |
1.1 |
|
40ZX6.3-20 |
6.3 |
1.8 |
20 |
6.5 |
1.9 |
2900 |
1.1 |
|
40ZX10-40 |
10 |
2.8 |
40 |
6.5 |
1.5 |
2900 |
4 |
|
50ZX15-12 |
15 |
4.2 |
12 |
6.5 |
2.4 |
2900 |
1.5 |
|
50ZX18-20 |
18 |
5 |
20 |
6.5 |
1.9 |
2900 |
2.2 |
|
50ZX12.5-32 |
12.5 |
3.5 |
32 |
6.5 |
1.5 |
2900 |
3 |
|
50ZX20-30 |
20 |
5.6 |
30 |
6.5 |
1.5 |
2900 |
4 |
|
50ZX14-35 |
14 |
3.9 |
35 |
6.5 |
1.5 |
2900 |
4 |
|
50ZX10-40 |
10 |
2.8 |
40 |
6.5 |
1.5 |
2900 |
4 |
|
50ZX12.5-50 |
12.5 |
3.5 |
50 |
6.5 |
1.4 |
2900 |
5.5 |
|
50ZXZX15-60 |
15 |
4.2 |
60 |
6.5 |
1.3 |
2900 |
7.5 |
|
50ZX20-7.5 |
20 |
5.6 |
7.5 |
6.5 |
1.3 |
2900 |
11 |
|
65ZX30-15 |
30 |
8.3 |
15 |
6.5 |
2 |
2900 |
3 |
|
65ZX25-32 |
25 |
6.9 |
32 |
6 |
1.5 |
2900 |
5.5 |
|
80ZX35-13 |
35 |
9.7 |
13 |
6 |
3.4 |
2900 |
3 |
|
80ZX43-17 |
43 |
12 |
17 |
6 |
1.8 |
2900 |
4 |
|
80ZX40-22 |
40 |
11.1 |
22 |
6 |
1.9 |
2900 |
5.5 |
|
80ZX50-25 |
50 |
13.9 |
25 |
6 |
1.5 |
2900 |
7.5 |
|
80ZX50-32 |
50 |
13.9 |
32 |
6 |
1.5 |
2900 |
7.5 |
|
80ZX60-55 |
60 |
16.7 |
55 |
6 |
1.5 |
2900 |
18.5 |
|
80ZX60-70 |
60 |
16.7 |
70 |
6 |
1.2 |
2900 |
22 |
|
100ZX100-20 |
100 |
27.8 |
20 |
6 |
1.8 |
2900 |
11 |
|
100ZX100-40 |
100 |
27.8 |
40 |
6 |
1.8 |
2900 |
22 |
|
100ZX100-65 |
100 |
27.8 |
65 |
6 |
1.8 |
2900 |
30 |
|
100ZX70-75 |
70 |
19.4 |
75 |
6 |
1.8 |
2900 |
30 |
|
150ZX170-55 |
170 |
47.2 |
55 |
5 |
1.8 |
2900 |
45 |
|
150ZX170-65 |
170 |
47.2 |
65 |
5 |
1.3 |
2900 |
55 |
|
150ZX160-80 |
160 |
44.4 |
80 |
5 |
1.2 |
2900 |
55 |
|
200ZX400-32 |
400 |
111.1 |
32 |
5 |
2 |
1450 |
55 |
|
200ZX280-63 |
280 |
77.8 |
63 |
5 |
1.5 |
1450 |
90 |
|
200ZX350-65 |
350 |
97.2 |
65 |
5 |
1.5 |
1450 |
110 |
|
250ZX550-32 |
550 |
152.8 |
32 |
5 |
2 |
1450 |
75 |
|
250ZX400-50 |
400 |
111.1 |
50 |
5 |
2 |
1450 |
90 |
|
250ZX450-55 |
450 |
125 |
55 |
5 |
2 |
1450 |
110 |
|
250ZX400-75 |
400 |
111.1 |
75 |
5 |
1.5 |
1450 |
132 |
|
300ZX600-32 |
600 |
166.7 |
32 |
5 |
2 |
1450 |
90 |
|
300ZX500-50 |
500 |
138.9 |
50 |
5 |
2 |
1450 |
110 |
|
300ZX550-55 |
550 |
152.8 |
55 |
5 |
2 |
1450 |
132 |
曲线图谱




工作原理与结构说明
结构图

安装尺寸

订货须知











