概述
PW/S-N系列内置式反冲洗不锈钢污水提升器采用反冲洗式结构设计,反冲洗结构全部安装在箱体内部,节省空间。
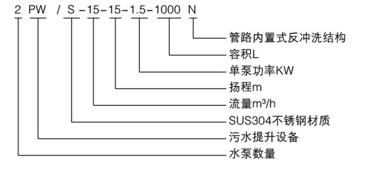
型号意义

设计特点
采用SUS304不锈钢材质,耐腐蚀,耐压,结构坚固,经久耐用。
水泵采用大通道叶轮,大大提高污物的通过能力,全新的内循环设计,在无水状态下造成水泵空载也不会烧毁电机。
合理的反冲洗结构;污水能够顺利进入到箱体内,污物则被拦截在反冲洗仓内,随着水泵的排水,污物随水排出到污水管网中。
箱体内冲洗自洁功能;水泵运转时,在排水的同时,对水箱内进行自清洁冲洗,并对水泵底部进行冲洗,使箱底的污泥及沉淀形成漩涡,快速进入泵内,排除箱外。
安装进水装置;提升器进水阶段,在进水支管路堵塞的情况,依然能使污水进入到箱体内,避免因管路堵塞造成溢水事件。
控制器采用ZK系列智能控制器,全面保护污水提升系统。
液位控制器采用双液位浮球控制系统,液位控制点更精准。
可根据客户实际安装条件定制箱体尺寸。
性能参数



订货须知
一、①产品名称与型号②口径③扬程(m)④电机功率(KW)⑥转速(r/min)⑦电压〔V〕⑧吸程(m)⑨是否带附件。以便我们的为您正确选型。
二、若已经由设计单位选定我公司的产品型号,请按产品名称与型号直接向我公司销售部订购。
三、当使用的场合非常重要或环境比较复杂时,请您尽量提供设计图纸和详细参数,由我们的技术专家为您审核把关。